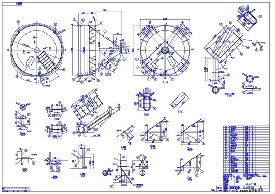
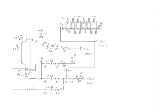
設計製作

どのような段階からの設計も致します。

最初からの設計

機械製缶設計を主体にしています。強度計算、制御設計も含みます。お客様と相談しながら、最適な設計製作をいたします。公官庁の提出書類も作成いたします。

 

 

プロセスを含まない設計

お客様の、ノウハウを外部に漏らしたくない場合、プロセス、制御部はお客様が行いブラックボックスとし、その他の設計製作を行います。

ラフスケッチからの設計

お客様のラフスケッチから、実際に製作可能な図面にして製作いたします。

 

組立図から部品図を製図し製作します

 

 お客間より組立図をいただき、そこから部品図を製作し製品を製作いたします。

お気軽にお問合せ・ご相談ください

パソコン|モバイル
ページトップに戻る